假(jia)設模擬(ni)量的標(biao)準電(dian)信號是 A0—Am(如:4—20mA),A/D轉換(huan)(huan)后(hou)數值(zhi)為(wei)D0—Dm(如:6400—32000) ,設模擬(ni)量的標(biao)準電(dian)信號是A,A/D轉換(huan)(huan)后(hou)的相應數值(zhi)為(wei)D,由于是線性(xing)關(guan)系,函(han)數關(guan)系
A=f(D)可以表示為數學方程:
A=(D-D0)×(Am-A0)/(Dm-D0)+A0。
D=(A-A0)×(Dm-D0)/(Am-A0)+D0。
A=(D-6400)×(20-4)/(32000-6400)+4
假(jia)設該模擬量(liang)與(yu)AIW0對應,則當AIW0的(de)值為12800時(shi),相(xiang)應的(de)模擬電信號是6400×16/25600+4=8mA。
又如,某(mou)溫(wen)度傳感器,-10—60℃與4—20mA相(xiang)對應,以(yi)T表示(shi)溫(wen)度值(zhi),AIW0為(wei)PLC模擬量(liang)采樣值(zhi),則根據上(shang)式直(zhi)接代入得出:T=70×(AIW0-6400)/25600-10 可以(yi)用T直(zhi)接顯示(shi)溫(wen)度值(zhi)。
模擬量(liang)值和A/D轉換值的轉換理解起來比較(jiao)困難,該段多讀幾遍,結合所舉例(li)子,就會理解。為(wei)了讓(rang)您方(fang)便(bian)地理解,我們(men)再舉一個例(li)子:
VW0的(de)(de)值=(AIW0的(de)(de)值-6400)(5000-100)/(32000-6400)+100 (單位:KPa)
編程實例
您可以組建一個(ge)小的(de)(de)實例(li)系統(tong)演示(shi)模(mo)(mo)擬量編程。本實例(li)的(de)(de)的(de)(de)CPU是CPU222,僅帶(dai)一個(ge)模(mo)(mo)擬量擴展模(mo)(mo)塊EM235,該模(mo)(mo)塊的(de)(de)第(di)一個(ge)通道連接一塊帶(dai)4—20mA變送輸出(chu)(chu)的(de)(de)溫(wen)度(du)顯示(shi)儀(yi)表,該儀(yi)表的(de)(de)量程設(she)置(zhi)為0—100度(du),即0度(du)時輸出(chu)(chu)4mA,100度(du)時輸出(chu)(chu)20mA。溫(wen)度(du)顯示(shi)儀(yi)表的(de)(de)鉑(bo)電(dian)阻(zu)輸入端接入一個(ge)220歐姆(mu)可調電(dian)位器。
通用比例換算公式
圖1. 模擬(ni)量比(bi)例換算(suan)關系
實用指令庫
在STEP 7-Micro/WIN Programming Tips(Micro/WIN編程技巧中)的(de)(de)Tip38就是關(guan)于(yu)如何實現上述轉換的(de)(de)例程。為(wei)便于(yu)用(yong)(yong)(yong)戶使用(yong)(yong)(yong),現已將其(qi)導出(chu)成為(wei)“自定義指令庫”,用(yong)(yong)(yong)戶可以(yi)添加(jia)到自己的(de)(de)Micro/WIN編程軟件中應用(yong)(yong)(yong)。
模擬量比例換算指令庫和例子
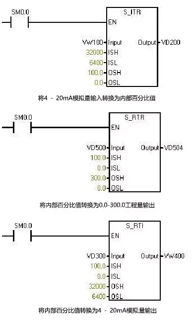
注意:此(ci)指令(ling)庫/程序的(de)作(zuo)者和擁有者對于該軟件(jian)的(de)功能性(xing)和兼容性(xing)不(bu)負任(ren)何責任(ren)。使(shi)用該軟件(jian)的(de)風(feng)險完全由(you)用戶自(zi)行承擔(dan)。由(you)于它(ta)是(shi)免費的(de),所以不(bu)提供任(ren)何擔(dan)保(bao),錯(cuo)誤糾正和熱線支持,用戶不(bu)必為此(ci)聯(lian)系西(xi)門子技術支持與服務部門。 在這個指令(ling)庫中,子程序Scale_I_to_R可用來進行模擬量輸入到S7-200內部數據(ju)的(de)轉換(huan);子程序Scale_R_I可用于內部數據(ju)到模擬量輸出的(de)轉換(huan)。
本文來源于網(wang)絡,版權歸原作者所有。但(dan)因轉載眾(zhong)多(duo),無(wu)法(fa)確認原作者,故(gu)僅標明轉載來源。